家电维修网

 找回密码
 注册
家电维修网 网站首页 维修文章
订阅

维修文章

长虹LT32710蓝灯亮不开机维修
长虹LT32710蓝灯亮不开机维修
客户说开机困难,偶尔能开机一次。上电测试,按二次开机键蓝灯闪动,一会灯就不亮了,也不开机。拆开机壳检查,接插口5v-STB有5v电压,这个应该是待机供电了。5VP和24V脚没有电压.找开机脚这块耽误一点时间,因为它 ...
2019-4-5 09:45
原来手机网速原来是被默认限制了, 教你突破限速, 网速瞬间飞快
原来手机网速原来是被默认限制了, 教你突破限速, 网速瞬间飞快
紧接着社会的发展,手机已经成为人人日常生活中必需的工具,但是手机有时候网速飞快,而有时却又非常慢,甚至会断网,有时候看视频或者玩游戏的时候,就突然断网了,这可是十分难受的事,气的有时都想砸手机了。 大家 ...
2019-4-4 17:40
燃气灶难打火怎么处理?邻居教了一招,2分钟自己就修好了!省钱
燃气灶难打火怎么处理?邻居教了一招,2分钟自己就修好了!省钱
家里的燃气灶最近一直在闹脾气,一会儿火很大,一会火又变得很小,真的是一个善变的燃气灶啊!邻居说火苗忽大忽小可能是燃气灶里的小孔堵住了,只要疏通一下就好,就这么简单的吗?难道邻居说的就是这些小孔吗?那么 ...
2019-4-2 21:03
液晶屏逻辑板原理分析与维修 常用TAB飞线图分享(收藏版)
液晶屏逻辑板原理分析与维修  常用TAB飞线图分享(收藏版)
常用TAB飞线图分享-多保存常用TAB飞线图液晶屏逻辑板原理分析与维修屏电路就是逻辑板,一直以来都被很多师傅误以为是不可维修的,主要是因为其相关资料太少,加之接触的少,因此对逻辑板的组成和工作原理也是甚是模 ...
2019-4-1 09:46
如何了解净水器小故障维修处理方法
如何了解净水器小故障维修处理方法
净水器在使用当中,时间一长,问题出现的时候,要么就关机停水没水喝,要么就是服务人员没及时上门服务,当出现这样或那样的小问题的时候,您是如何解决的呢?是坐等,还是自己动手呢?可能动手能力强的人说,拆开看 ...
2019-3-31 08:38
教你一眼看穿电路故障的原因
电容故障特点及维修电容损坏引发的故障在电子设备中是最高的,其中尤其以电解电容的损坏最为常见。电容损坏表现为:容量变小;完全失去容量;漏电;短路。电容在电路中所起的作用不同,引起的故障也各有特点。在工控电 ...
2019-3-31 07:45
全自动双动力离合器原理讲解视频,海尔双动力全自动离合器难拆要点文章
以个人平时维修的一点经验向他提供一些积累,希望能够得心应手; 在拆卸半自动波轮、全自动波轮、离合器、排水阀等等配件时对于老手都有可能难题; 通常全自动洗衣机在使用一定年限后,由于密封圈漏水造成离合器机件 ...
2019-3-30 11:37
彩电业终有一战,创维防华为回击小米
彩电业终有一战,创维防华为回击小米
“彩电业最终有一场战争在所难免”,创维集团CTO、创维RGB公司董事长兼总裁王志国3月27日在接受第一财经记者专访时表示,“与其被颠覆,不如自我颠覆”。当天,创维发布全新的客厅AIoT中心产品,一大、两小的三屏结 ...
2019-3-30 11:12
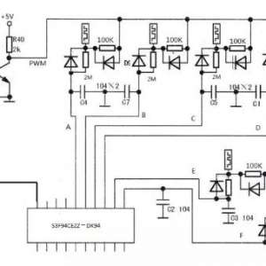
分享金灶泡茶电磁炉触摸按键失灵故障维修的方法)
分享金灶泡茶电磁炉触摸按键失灵故障维修的方法)
金灶泡茶电磁炉触摸按键失灵故障维修(T800A)金灶T800A泡茶机,全部触摸按键失效,不开机,+5V +12V正常。用万用表测量每个弹簧电压都为5V,正常。图中PWM处+3.8V,A、B、C、D、E、F各点电压为2.7-2.9V。用万用表测 ...
2019-3-30 10:48
液晶屏逻辑板正常工作条件及故障检修
 1.屏供电电压 主板送入逻辑板供电电压,也叫“屏供电电压”o该电压受主板控制系统控制,通常在开机过程中由控制系统输出,此路电压未送入TCON板,TCON板将不会工作,液晶屏组件中TFT晶体管不会工作,部分背光通 ...
2019-3-30 09:58
TCL电视L55F3700A开机背光点亮但屏幕无图无字符
TCL电视L55F3700A开机背光点亮但屏幕无图无字符,拆机检测主板各路电压正常,继续拆解检查逻辑板电压AVDD无电压其余正常逐步拔掉屏边板排线再次检测AVDD无电压,拆下逻辑板检测AVDD对地电阻为50欧姆,确定此路电压有 ...
2019-3-30 09:57
美的变频洗衣机电机不转显示E50代码
美的变频洗衣机电机不转显示E50代码
美的MG80-K1213EDS滚筒变频洗衣机,本机采用亚通一体变频电机,开机可进水进水完毕停止,时间继续走大概3分钟报E50代码,脱水程序,排水一直进行,电机不转3分钟后报E50代码。通过代码查询E50范围比较宽,电机三相阻 ...
2019-3-30 09:29
三洋变频洗衣机E9-E10通病修理
三洋变频洗衣机E9-E10通病修理
三洋变频洗衣机E9-E10通病修理F1:三洋洗衣机水位传感器接触不良E1:三洋洗衣机排水超时,检查排水管是否被堵E2:三洋洗衣机上盖没有盖好E3:三洋洗衣机脱水不平衡,把衣服重新抖散开来再脱水E4:三洋洗衣机进水超时 ...
2019-3-30 09:27
两套实用的商业娱乐用音响系统方案(一)
两套实用的商业娱乐用音响系统方案(一)
这二、三十年作为商业娛乐用音响一直受到行业人士的观注,如传统的专业KTV场所、酒店会所多功能音响厅、以及这三年流行的影K厅、音乐酒吧、音乐餐厅、K歌沐足房等场所。以KTV为例,作为营业场所与社交场所,投资者一 ...
2019-3-30 09:15
音箱如何摆位调音?Leo冯的《皇帝位》CD来教您
音箱如何摆位调音?Leo冯的《皇帝位》CD来教您
很高兴地收到了寄自香港的CD《皇帝位THRONE》,由香港发烧前辈,业界顶级音响大佬冯炜国(Leo)亲手操刀的“如何摆放音箱,怎样调校音场”的CD。冯先生此调声代表力作,是发烧友进行扬声器摆位的最好工具之一。此碟 ...
2019-3-30 09:12
维修热门文章

QQ|门户地图|网站地图|家电维修|手机版|家电维修技术论坛 ( 蜀ICP备14030498号-16 川公网安备51102502000162号 )

GMT+8, 2026-3-19 16:48

Powered by Discuz! X3.4

© 2001-2023 Discuz! Team.

返回顶部