家电维修网

 找回密码
 注册
家电维修网 网站首页 维修文章
订阅

维修文章

施工是止水钢板如何放置?止水钢板迎水面图解
施工是止水钢板如何放置?止水钢板迎水面图解
止水钢板被广泛的应用在地下室或者箱型结构等地下项目施工中,主要是用于底板和外墙板分开浇筑时出现的施工冷缝需要止水的时候要用到,但是在止水钢板施工的时候,会容易发生一些问题,比如止水钢板如何放置?,接下 ...
2018-12-9 14:17
电器维修中常见的元件讲解—电容
电器维修中常见的元件讲解—电容
对于电容,大家并不陌生。随便一个坏掉的小电器上面都有。宏观的讲,电容就两种。有极性电容和无极性电容。在电路板上这两种电容都能见到。有极性电容就是电解电容,有正负极,不能接反。电解电容外壳都已经标好负极 ...
2018-12-9 13:33
电工最常用电气元件实物图及对应符号 感觉收藏备用吧!
电工最常用电气元件实物图及对应符号 感觉收藏备用吧!
我们简单列举一些常用的电气元件:断路器系列,各类开关,接触器,继电器系列,各类按钮,指示灯,再有就是变频器和PLC。各种断路器我们常用的一般有:空气开关,漏电保护器,熔断器,过欠压保护器等等。断路器图形 ...
2018-12-9 12:32
河北多地已出现!1秒让你倾家荡产!警方提醒:别把辛苦钱拱手送人
河北多地已出现!1秒让你倾家荡产!警方提醒:别把辛苦钱拱手送人
12月悄悄来临2018年马上就要接近尾声了辛苦奋斗一整年攒下的钱千万别被别人骗走了多看一眼这个视频准没错收到熟人发来的短信让他点开个链接还直接叫出了他的名字碰到这种情况一般人都不会多想但一旦点进去事情就大了 ...
2018-12-9 11:59
电容有哪些作用和用途?都在这里了!
电容有哪些作用和用途?都在这里了!
电容是电路设计中最为普通常用的器件,是无源元件之一,有源器件简单地说就是需能(电)源的器件叫有源器件, 无需能(电)源的器件就是无源器件。电容也常常在高速电路中扮演重要角色。电容是如何工作的↓↓友情提示,建 ...
2018-12-8 19:25
尤雨溪大神,别再更新Vue了,学不动了!
尤雨溪大神,别再更新Vue了,学不动了!
Vue.Js在17、18年发展迅速,用户数和粉丝量呈指数级增长,火了之后呢,作者和社区也撑不住了,肯定要更新啊,老子学不动,也要更。作者尤大神说,vue3.0方案已经在拟行当中了,可如今很多web前端居然连vue2.0还不熟 ...
2018-12-7 15:37
如何设计一个三极管放大电路
如何设计一个三极管放大电路
1、分析设计要求电压增益可以用于计算电压放大倍数;最大输出电压可以用于设置电源电压。输出功率可以用于计算发射极电流;在选择晶体管时需要注意频率特性。2、确定电源电压在第一个图中我们观察到最大输出电压幅值为 ...
2018-12-7 15:35
实体店里的家电网上都不卖?内行人这么解说?
实体店里的家电网上都不卖?内行人这么解说?
你双11就还有最后一天了,很多人的购物车是不是已经都准备好了呢?很多喜欢网购的朋友可能就已经等着到时间直接付款了,可能平时很多人觉得网购无非就是买买衣服,其实网购早都不止是买衣服了,现在几乎所有的油盐酱 ...
2018-12-7 15:31
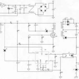
高手从每个元件的功能详解电源原理图
高手从每个元件的功能详解电源原理图
本次讲解电源以一个13.2W电源为例输入:AC90~264V输出:3.3V/4A原理图变压器是整个电源供应器的重要核心,所以变压器的计算及验证是很重要的。决定变压器的材质及尺寸:依据变压器计算公式决定一次侧滤波电容:滤波电 ...
2018-12-7 14:25
一个普通维修工shuo谁再帮这些顾客弄电池谁XX
这两年,汽车维修的生意越来越难做。市场上店面越来越多,配件涨价,铺租涨价,竞争激烈,生意明显比往些年都差。可是尽管如此,维修工们还要经常遇到各种难缠的顾客。如果维修兄弟们遇到下面这几种难缠的顾客,宁可 ...
2018-12-7 14:16
光模块安装常见故障和注意事项(图文)
光模块安装常见故障和注意事项(图文)
1:光模块端口被污染,会造成光模块无法正常使用光模块端口有异物,可以通过肉眼清晰的看到故障光口被白色异物封堵,左侧为正常模块,右侧为故障模块。光纤跳线导接柱断在光模块内造成光模块损坏。2:光纤跳线被污染 ...
2018-12-7 13:23
简单了解稳压电路
简单了解稳压电路
在日常生活中市电常常会在一定范围内产生波动电压时低时高有些用电器就无法正常工作特别是90年代的时候用的还是黑白电视机以前电压极不稳定电网电压波动性很大电视机常常无法正常收看所以很多人家里都会有这样的稳压 ...
2018-12-5 13:36
全自动洗衣机波轮传动系统分解
全自动洗衣机波轮传动系统分解
1、全自动套桶洗衣机的传动原理小波轮套桶洗衣机的普通离合器内部没有行星齿轮减速机构,洗涤或漂洗时其波轮的转速与脱水时的转速是相同的。套桶洗衣机的电动机采用主、副绕组完全对称的电容电动机。电动机的功率也 ...
2018-12-5 09:56
2018年度 压缩机“能效之星” 名录公布
2018年度 压缩机“能效之星” 名录公布
据产业在线数据:2018年9月轻型商用(以下简称轻商)空调压缩机内销量为156.5万台,同比增长1.36%。其中,轻商涡旋压缩机内销量为27.0万台,同比下降17.2%;轻商旋转压缩机内销量为129.5万台,同比增长6.32%。 压 ...
2018-12-4 11:01
作践的矛盾!为了对用户负责,我放下面子,对用户承认以前的错误!
作践的矛盾!为了对用户负责,我放下面子,对用户承认以前的错误!
我是半路出家的半桶水修理工,没有接受过任何职业技能培训,也没受训过职业道德修养,只是凭着一股强烈的爱好和电器修理混上关系的。所以在修理工作当中不规范的事情干了不少。以前修理波轮洗衣机,遇到桶防撞开关和 ...
2018-12-4 08:39
维修热门文章

QQ|门户地图|网站地图|家电维修|手机版|家电维修技术论坛 ( 蜀ICP备14030498号-16 川公网安备51102502000162号 )

GMT+8, 2026-3-20 11:09

Powered by Discuz! X3.4

© 2001-2023 Discuz! Team.

返回顶部