家电维修网

 找回密码
 注册
家电维修网 网站首页 维修文章
订阅

维修文章

电脑安装固态硬盘的好处和坏处你知道吗
电脑安装固态硬盘的好处和坏处你知道吗
SSD固态是硬盘发展趋势,打破了传统机械硬盘的性能瓶颈。如今无论是新装机还是升级硬件,都会优先考虑SSD固态硬盘,以提升电脑的读写速度。那么SSD固态硬盘有什么好处?下面装机之家分享一下电脑加SSD固态硬盘的优缺 ...
2018-9-6 14:47
你绝对想不到你家的洗衣机有多么脏,一招彻底清洗,告别病菌和皮肤过敏
你绝对想不到你家的洗衣机有多么脏,一招彻底清洗,告别病菌和皮肤过敏
洗衣机是家庭必不可少的好帮手,但在日常生活中,人们常常会忽略洗衣机的清洁卫生,其实,自家的洗衣机也是一个藏污纳垢在最多的地方。记得,有一次闺蜜来到我家里,看到洗衣机,谈论洗衣机的问题,她说:“洗衣机3 ...
2018-9-6 14:26
全自动洗衣机排水卡异物常见部位及处理。
全自动洗衣机排水卡异物常见部位及处理。
用户洗衣时因不习惯掏口袋掉入发夹硬币、没及时清理布巾或更换破损的过滤网、硬币打坏的波轮碎片、钢丝等异物不能完全排出洗衣机而发生异响和排水堵塞的故障比较常见。因不同型号品牌的机器结构有所差异(主要指的是 ...
2018-9-3 10:42
家电维修收费高,真是这么回事吗
家电维修收费高,真是这么回事吗
如今的我们,早已不再是那个修得了收音机、拆得开热水器,什么大修小修都亲力亲为的时代。灯泡坏了,大家也许都能自己踩着凳子换一下,要是别的大家电坏了,除了求助维修人员上门之外似乎别无他法。古龙言“有人的地 ...
2018-8-30 15:30
台机电脑主板外设接口和连线图解。
台机电脑主板外设接口和连线图解。
一、主机外连线主机外的连线虽然简单,但我们要一一弄清楚哪个接口插什么配件、作用是什么。对于这些接口,最简单的连接方法就是对准针脚,向接口方向平直地插进去并固定好。1、电源接口(黑色):负责给整个主机电 ...
2018-8-29 15:29
音响入门系列之对喇叭具体的功能性探索
音响入门系列之对喇叭具体的功能性探索
之前虽然已经讨论过买喇叭的问题了,不过还没有落实到实处。今天,就继续讨论买喇叭还需要注意的一些细节与事情。喇叭需要煲?在之前的文章中,已经提醒过喇叭必须要亲身去试听,相信自己的耳朵所做出的选择。不过在 ...
2018-8-29 15:26
【音响知识】专用工具分类与使用注意事项
【音响知识】专用工具分类与使用注意事项
专用工具分类与使用注意事项万用表 是一种多功能、多量程的测量仪表,一般万用表可测量直流电流、直流电压、交流电流、交流电压、电阻和音频电平等。万用表分为指针式万用表和数字万用表。(1)数字万用表使用方法 ...
2018-8-29 15:18
要想快速成为变频器维修高手?只要了解15个变频器定义就可以了
要想快速成为变频器维修高手?只要了解15个变频器定义就可以了
对于变频器相信很多的电力从业人员都不陌生,相对于传统的电气电路控制而言,变频器的科技含量较高,是强电与弱电相结合的设备,因此其故障多种多样,只能从实践中结合理论知识不断的总结经验,下面例举了关于变频器 ...
2018-8-29 14:27
没有负载可以调试变频器
变频器调试通常按照以下三步完成,具体如下:1、先进行变频器的空载试运行首先检查变频器的所有接线是否正确无误,变频器的输出端先不要接电动机,对变频器先进行空载试验。通电前认真阅读变频器用户手册,熟悉相关 ...
2018-8-25 11:09
自学变频器维修经验
我接触变频器有30年了,但都是自学的,书本就是我的老师,特别是咸工的书!  我接触的第一台变频器,虽然我没接触过,但我能知道它的主回路应该在有些地方是对称的!这又用上了“好在细心,贵在分析,重在实践”! ...
2018-8-25 11:08
北京家电维修论坛|变频器常用的控制线路
北京家电维修论坛|变频器常用的控制线路
2.晶体管开关控制 用晶体管的“饱和”与“截止”作为开关信号。当给晶体管基极加入控制信号时,晶体管饱和导通,此时相当于开关闭合;当没有控制信号时晶体管截止,此时相当于开关断开。 3.光电耦合器开关控 ...
2018-8-25 10:56
不足1800元的电脑配置,可以高效流畅运行LOL!
不足1800元的电脑配置,可以高效流畅运行LOL!
虽然2000元的预算只能配台入门级的电脑,但玩个LOL还是绰绰有余的。刚开始笔者是想推荐用Intel Xeon E3-1230 v2 CPU的,四核八线程、3.7GHz的动态加速频率,8MB的三级缓存。在这样的价位上绝对是款神U,综合性能也是 ...
2018-8-25 10:54
018年六月主流电脑装机推荐
紧接着618的到来,又迎来了一波的装机潮,就目前的硬件行情来看,其实在不在618买已经是无所谓的了,存储及显卡的硬件价格大跌,价格已经是非常的实惠了,现在装机也是很合适的实际,那么我就简要推荐一下6月份基本的 ...
2018-8-25 10:48
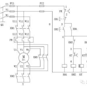
星三角电路启动原理图解
星三角电路启动原理图解
下图所示为异步电动机、星三角起动控制电路图,此种接法只适合于电动机正常运行时为三角型联接。异步电动机星三角启动控制电路图  所需主要元器件:三个交流接触器,一个热继电器,一个时间继电器,启动、停止按钮 ...
2018-8-25 08:48
3件事让云雨之欢后感情升温
很多男女在啪啪生活的时候都很在意前戏,认为前戏才是啪啪生活中的重要部分。其实不然,爱爱后戏也是房事过程中十分重要的一个环节。1、喝杯温水房事是一件消耗体力的活动,所以房事后很多人会觉得又饿又渴。不过, ...
2018-8-25 08:30
维修热门文章

QQ|门户地图|网站地图|家电维修|手机版|家电维修技术论坛 ( 蜀ICP备14030498号-16 川公网安备51102502000162号 )

GMT+8, 2026-5-14 03:31

Powered by Discuz! X3.4

© 2001-2023 Discuz! Team.

返回顶部