家电维修网

 找回密码
 注册
家电维修网 网站首页 电子技术
订阅

电子技术

​持续创新的技术和服务,让产品设计更简单
​持续创新的技术和服务,让产品设计更简单
怀着一个可以将整个电源系统集成到单个芯片上的信念,半导体工艺大师Michael Hsing于1997年开始了追求梦想的创业之路,他在美国硅谷成立了美国芯源系统公司(Monolithic Power System,Inc.,简称MPS),在他的领导 ...
2019-11-28 13:33
什么是电阻的并联?专业电气学姐为你全方面解读(四)
什么是电阻的并联?专业电气学姐为你全方面解读(四)
上一篇文章中我们讲解了电阻的串联,我想不用我说,大家也知道接下来学习的是电阻的并联吧。快快快,我要控制不住我的双手了,现在就让我们一起来打开今天学习的大门吧!在技成培训《电工基础》的第5课时中,曹老师 ...
2019-11-27 14:55
用过GaN开关,其它硅开关简直弱爆了!
用过GaN开关,其它硅开关简直弱爆了!
氮化镓(GaN)是最接近理想的半导体开关的器件,能够以非常高的能效和高功率密度实现电源转换。但GaN器件在某些方面不如旧的硅技术强固,因此需谨慎应用,集成正确的门极驱动对于实现最佳性能和可靠性至关重要。本文着 ...
2019-11-24 09:28
硝烟再起!全球超大容量FPGA又创新高
硝烟再起!全球超大容量FPGA又创新高
全球最大容量FPGA记录被再度刷新。早前,已有一些客户陆续收到Intel一款号称全球容量最大的FPGA样片。近日,Intel正式宣布这款Stratix 10 GX 10M FPGA已量产,它拥有1020 万个逻辑单元,433亿颗晶体管,采用14nm制程 ...
2019-11-14 10:09
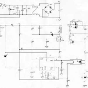
深度解析:电源原理图和每个元件的功能
深度解析:电源原理图和每个元件的功能
本次讲解电源以一个13.2W电源为例输入:AC90~264V输出:3.3V/4A原理图变压器是整个电源供应器的重要核心,所以变压器的计算及验证是很重要的。决定变压器的材质及尺寸:依据变压器计算公式决定一次侧滤波电容:滤波电 ...
2019-11-10 15:20
5G小蜂窝基站给分销商带来的市场机遇与挑战
5G小蜂窝基站给分销商带来的市场机遇与挑战
“说到5G,有一个段子形容4G跟5G的区别是:当你想下大片的时候,4G还可以犹豫一下,5G还没等你犹豫就下完了。”在2019年ASPENCORE举办的全球分销与供应链领袖峰会上,睿查森电子(Richardson RFPD)中国区总经理苏志建 ...
2019-11-10 15:20
制热功率是1390W+1050W的空调,制热1小时的耗电量是多少?
制热功率是1390W+1050W的空调,制热1小时的耗电量是多少?
时间过得真快,空调才刚刚停用了两个月,就又该开始使用了。用空调,我们最关心的问题就是耗电量了,毕竟大家都不是什么有钱人。更悲催的是,冬季用空调,耗电量要比夏季高得多。空调制热1小时需要消耗多少度电?这 ...
2019-11-10 15:19
伺服电机维修常见故障
伺服电机维修常见故障
最近几年,伺服电机使用越来越广泛,中国大陆市场的使用量随之激增,伺服电机维修这种技术服务需求也越来越迫切。由于国内使用的伺服电机大都是进口产品,技术含量很高,国外的伺服电机生产商为了垄断维修服务市场, ...
2019-11-10 15:18
通过在 S7-1200/1500 中调用功能块实现 V90 PN 参数的备份及恢复
通过在 S7-1200/1500 中调用功能块实现 V90 PN 参数的备份及恢复
1、概述 使用“V90SaveRestore”功能块(FB 38003)可以把 V90 PN 的驱动参数组备份到 SIMATIC S7-1x00 中,之后可以将这些参数传送给驱动,也就是说当更换驱动后可以将备份的驱动参数导入到新的驱动中。“V90SaveRest ...
2019-11-10 15:17
555定时器无所不能?不信DIY一个电子密码锁试试,真香!
555定时器无所不能?不信DIY一个电子密码锁试试,真香!
使用555定时器DIY一个电子密码锁,你也可以动手做一个哦。所需元器件硬件部分555定时器*1470欧电阻*1100欧电阻*210K欧电阻*147K欧电阻*1100uF电容*1具体流程数字密码锁在电子产品中非常流行,您需要输入特定的“密码 ...
2019-11-5 10:21
交流接触器的用途
交流接触器的用途
大多数情况下起控制的对象是电动机,主要用作控制交流电动机的起动、停止、反转、调速,并可与热继电器或其他适当的保护装置组合,保护电动机可能发生的过载或断相。也可用与控制其他电力负载如:电热器、电照明、电焊 ...
2019-11-2 10:06
正泰cj20-40交流接触器与微电脑定时开关怎么接线
正泰cj20-40交流接触器与微电脑定时开关怎么接线
下面为实物接线图下面为电路图1、断路器,根据负载的额定工作电流值选取(一般选取值大于负载的1.5~2倍)。2、接触器,这种电路可选择线圈工作电压为220V的,与微电脑电子定时器的输入电压配套较宜。3、微电脑定时开 ...
2019-11-2 10:05
分歧箱真的过时了吗?分歧箱VS分歧管谁更牛?
分歧箱真的过时了吗?分歧箱VS分歧管谁更牛?
目前家装中央空调主流市场采用的连接方式主要是分歧箱和分歧管两种。在网上一直就有分歧管和分歧箱的对比,因每个品牌站在自身的立场不同,不免会得出不同的结论,因此网上有很多关于品牌之间就这个话题的PK,各方的 ...
2019-10-12 16:42
汽车这几个隐藏功能,还有多少人不知道的?
汽车这几个隐藏功能,还有多少人不知道的?
现在汽车为了提高竞争力,在价格、配置、性价比上都在想办法。车子上很多配置看起来很平常,但是却有大用处,这些汽车上的“隐藏功能”你知道吗?遮阳板遮阳板对于阳光有很好的遮挡作用,可以遮挡前面的太阳,但是当 ...
2019-10-10 17:41
半导体制造中用的气体是从哪来的?
半导体制造中用的气体是从哪来的?
林德(Linde)原本是是全球四大气体公司之一,紧接着去年10月美国联邦贸易委员会批准林德与普莱克斯(Praxair)的90亿美元对等合并协议,四大已经成为三大。国外gasworld BI估算“新林德”已经拿下了33%的市场,在全球 ...
2019-10-10 17:29

QQ|门户地图|网站地图|家电维修|手机版|家电维修技术论坛 ( 蜀ICP备14030498号-16 川公网安备51102502000162号 )

GMT+8, 2026-2-1 03:32

Powered by Discuz! X3.4

© 2001-2023 Discuz! Team.

返回顶部