家电维修网

 找回密码
 注册
家电维修网 网站首页 电工学习
订阅

电工学习

教你怎样估算一平方的电源线能过多大的电流,多大的功率
你知道一平方的电源线 最大能过多少安的电流,多大的功率吗?工作温度30℃,长期连续90%负载下的载流量如下:1.5平方毫米――14A2.5平方毫米――26A4平方毫米――32A6平方毫米――47A 16平方毫米――92A25平方毫 ...
2018-10-6 14:05
标准电工常用的工具和用法。
标准电工常用的工具和用法。
在维护和检修电路时,电工常用的工具分为通用工具,线路安装工具和设备装修工具三大类。无论你是不是电工,都需要了解以下这些知识。一、通用工具通用工具是指电工在工作中经常都会用到的工具。1、验电器它是用来判 ...
2018-10-6 14:03
教你几招电缆电线中间断点的查找方法
教你几招电缆电线中间断点的查找方法
当电缆或电线的内部出现断点故障时,由于外部绝缘皮的包裹,很难直观的判断出断点的确定位置。下面就给大家介绍几种如速判断电线电缆的断点的方法:无损伤电缆的方法数字万用表法首先把具有断点的电缆的一端接在220V ...
2018-10-6 13:55
图解:电工万能表使用方法
图解:电工万能表使用方法
万用表作为电工的常备工具,具有多种功能,可以测电流、电压、电阻,电容值,还能分辨二级管、三极管的极性,在没有摇表的情况下测设备和线路的绝缘等,但是好多初学者往往只会用来测电压和电阻,之六合交流档往往会 ...
2018-9-30 09:14
为什么被电的都是老电工?电工新手却很少?8个原因你看是不是?
为什么被电的都是老电工?电工新手却很少?8个原因你看是不是?
今天竟然又电了我一下,这是我们电工师傅经常都会听到身边的电工同事说的话,没错,电工师傅本身就是从事的电力作业,每天都在跟电打交道,被电也都是家常便饭,习以为常了。电工老师傅经常都会说的一句话:被电的人 ...
2018-9-30 08:38
教你几招电缆电线中间断点的判定方法!
教你几招电缆电线中间断点的判定方法!
当电缆或电线的内部出现断点故障时,由于外部绝缘皮的包裹,很难直观的判断出断点的确定位置。下面就给大家介绍几种如速判断电线电缆的断点的方法:无损伤电缆的方法数字万用表法首先把具有断点的电缆的一端接在220V ...
2018-9-29 10:57
测电笔的几种常见用法。
测电笔的几种常见用法。
测电笔几乎是电工使用最多的工具之一,对于普通用户来说,两块钱一根的测电笔也早就像改锥钳子一样称为家庭必备的工具之一了。但是测电笔究竟应该怎样使用呢?下面我们来了解一下。1、基础用法测电笔的各种功能,都 ...
2018-9-29 10:55
电线着火空开却不跳闸,是不是空开坏了?这个故障难倒了多少电工
电线着火空开却不跳闸,是不是空开坏了?这个故障难倒了多少电工
我们在网上经常看到这样的情况,那就是电线着火了,空开却不跳闸,看到这里是不是很奇怪,是不是空开坏了?那可不一定,今天我们分析一下空开不跳闸的原因空开就是空气开关,家用的我们叫小型断路器,让空开跳闸有以 ...
2018-9-28 13:36
2018年高低压电工培训精选试题(不会的你在看答案)
2018年高低压电工培训精选试题(不会的你在看答案)
一、低压1.电动势的正方向规定为从低电位指向高电位,所以测量时电压表正极接电源负极,而电压表负极接电源的正极。 错2.用钳表测量电动机空转电流时,可直接用小电流档一次测量出来。 错3.电流表的内阻越小越好。 ...
2018-9-28 13:34
工业用电电压低如何解决?
工业用电电压低如何解决?
要检查是不是线路比较细,导线电阻比较大,导致线路末端电压低,这需要更换大截面导线来解决;对这种情况,是电力公司资产的线路,更换导线的费用不需要大家出,但属于用户自己的线路,其改造费用需要自己筹措。另外 ...
2018-9-28 13:30
西门子PLC应用实例:简易机械手的PLC控制
西门子PLC应用实例:简易机械手的PLC控制
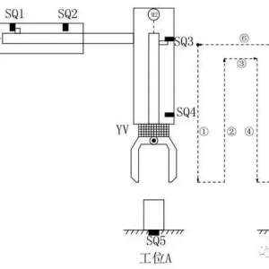
今天,小编给大家介绍一个西门子PLC入门级应用实例,简易机械手的控制。下面进入正题:如上图所示,M1为控制机械手左右移动的电动机,M2为控制机械手上下升降的电动机,YV线圈用来控制机械手夹紧防松,SQ1为左到位检 ...
2018-9-27 15:36
自动化仪表常见故障及维修方法
自动化仪表是以自动化技术为基础的一种设备,具有测量、记录、显示、报警等功能。在实际生产使用中,工艺陈旧或使用不当均有可能引起仪表故障,使其测量精确度有所降低,不利于生产安全。如何及时发现故障并予以解决 ...
2018-9-27 15:30
水泵的扬程是什么意思
水泵的扬程是什么意思
水泵扬程是把单位液体提升的高度或给予的能量叫做泵的扬程(也叫压头),单位:m液柱。离心泵扬程的大小与泵的转速,叶轮的结构与直径,以及管路情况等因素有关。扬程的变化直接使泵的流量发生变化。 一、水泵扬程 ...
2018-9-27 15:29
焊接技术 | 解决薄板不锈钢焊接变形、烧穿的几个方法要点
焊接技术 | 解决薄板不锈钢焊接变形、烧穿的几个方法要点
薄不锈钢焊接最棘手的问题就是焊穿、变形不锈钢薄板拘束度较小,在焊接过程中受到局部加热、冷却作用,形成了不均匀的加热、冷却,焊件会产生不均匀的应力和应变,焊缝的纵向缩短对薄板边缘的压力超过一定值时,即会 ...
2018-9-27 15:20
DC/DC在实际电路中的应用
DC/DC在实际电路中的应用
DC/DC基本上与LDO几乎是同时出现的,所谓DC/DC就是直流变到直流由开关方式实现的器件,基本原理如下图:DC/DC主要包括:boost(升压)、buck(降压)、Boost/buck(升/降压)和反相结构,具有高效率、高输出电流、低静态电 ...
2018-9-27 15:18
电工学习热门文章

QQ|门户地图|网站地图|家电维修|手机版|家电维修技术论坛 ( 蜀ICP备14030498号-16 川公网安备51102502000162号 )

GMT+8, 2026-5-15 01:04

Powered by Discuz! X3.4

© 2001-2023 Discuz! Team.

返回顶部