用6N11电子管制作的前级放大器
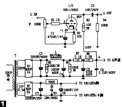
市售的放大器音响效果参差不齐,声音不一定能满足自己的要求,好产品售价也不菲,那么能不能自己动手DIY制作呢? 回答是肯定的,只要你自备一定的工具(如电烙铁、焊丝、万能表),又懂得一些电子常识(可以自学嘛),那么DIY的乐趣,不是一个买成品机使用的朋友所能体会的。 放大器分前级和后级,我们常说的合并机是将两者合二为一的机器。前级主要作用是对输入的微弱信号进行电压放大,以推动后续的功率放大管。一般情况下。前级放大器因工作电流较小,元器件比较简单,材料容易购买而制作相对容易。 自制放大器时线路的选取很重要,考虑到业余条件的限制,DIY时选取简洁线路较容易取得成功。在设计电压放大级时主要考虑是有足够的增益,频响和失真、噪声等特性。在晶体管(俗称“石”)和电子管(俗称“胆”)放大器中,由于电子管的放大因数(μ)很大,往往用一个电子管就相当于用几个晶体管构成的电路,因此两者比较电子管功放制作的成功率远高于晶体管机。用于前级电压放大的电子管, 一般有6N1、6N3、6N11、12AX7、12AT7、12AU7、6SL7、6SN7、6SJ7和EF86等多种三极管和五极管。由于等效输入噪声较大,6SJ7、EF86等五极管现在一般已不常采用。 了解一只电子管的特点和衡量它的性能,常用跨导(S)、内阻(Ri)、放大因数(μ)表示,其中跨导是电子管栅压对屏流的控制能力;内阻是当栅极电压为定值时,屏极电压的变化量与相应的屏极电流变化量之比,内阻越小,电子管的负载能力、频响方面要好些,应优先采用;放大因数是用来表示放大品质的量。跨导、内阻、放大因数三者的关系是:μ=S×Ri。 前级电压放大用电子管,常常按它们的放大因数分成高μ、中μ、低μ类型。μ值大于35的叫高μ管。如以上列举的12AX7、12AT7、6SL7。μ值大的管子,放大倍数较大,但输入范围较小。适合做小信号前级和功放的第一级。μ值在20-35之间的称为中μ管.如12AU7、6SN7、6N3、6N11等,它们的特点是输入范围要大一些,有相对较小的失真。 6N11 (国外同类产品称为6DJ8或6922)是高频低噪声双三极九脚电子管。它的板极为非封闭形,两片板极的中间部分贴近栅极,两三极管之间有屏蔽板隔离,所以使用时。米勒效应引起输入电容的增加部分较少,频响容易做得很宽。由于这一特点,6N11以前主要用于高频电压放大。常被用于示波器的X、Y轴偏向放大。6N11的内阻比12A系列电子管低,兼之它的跨导大,噪声低,既能充分体现电子管的大动态长处,又有晶体管频响宽、速度高的特点,因此近年来在高保真音响设备中被广泛使用。国内外很多功放的输入级,甚至在CD唱机的数码转换器中都能看到它的踪影。 下面是采用一个6N11电子管即能完成立体声左右声道放大的前级放大器它以Simple is best(简洁是好)的宗旨设计,线路非常简洁实用,而且音质水平较高,非常适合爱动手的入门爱好者制作。 该线路为经典的阻容耦合单级共阴极放大电路,它既可单独构成前级放大器,也可作为后级放大器的输入级。6N11经常被某些朋友说声音相对其它电子管薄,其实,这是屏流选取不当引起的。仔细查看他们所用的线路,发觉线路中的6N11工作屏流低于3mA,有的线路的阴极电阻甚至用到1~1.5kΩ。使屏流仅为1~2mA,这是不妥的,同时也是其声音偏薄的一大原因。实践证明。6N11要在大电流下工作才好听。6N11的标准参数是屏压90V、屏流16mA设计,为使其尽量工作在线性限状态,使管子工作有一定的承受裕量。但也不宜低太多。 如图1,这个线路中6N11的屏压定在85V。屏流设为8mA,栅压-1.8V。计算屏极负载电阻R3,一般屏极负载电阻选值为电子管内阻的3~5倍左右,6N11内阻为2.3kΩ左右,因此R3可取10kΩ,阴极电阻R4值为1.8V/8mA=225Ω。实际可选220Ω 电阻,此时屏流约8.2mA。为了不衰减高频,输入电阻R1取1kΩ。要有足够的放大和取消电流反馈,阴极电阻还要并联一个470 uF的旁路电容C1。电路中没有加负反馈,栅极的R1电阻与栅阴极间电容C1构成一个低通滤波器,可抑制高频寄生振荡,提高电路的稳定性。如果在阴极的电解电容C1上并联了一个容量较小的金属聚丙烯电容(约0.47 u F),可避免电解电容等效电感对高频段频率不特性的影响,降低高频损耗。输出电容C2可选1uF/250V的聚丙烯音频专用电容,输入端有个100kΩ的音量控制器W,输出端还有一个100kΩ的电阻R4接地,每声道的主放大线路就是这么简单。

电源的质素能左右声音品质。本机主线路虽然简单,但为了出靓声,电源是马虎不得的。先计算主线路所需要的高压值,屏压为85V,阴极栅电压-1.8V,屏流为8.2mA,即主线路需要的高压B+=85+1.8+8.2mA×10kΩ =168.8V≈169V。6N11的灯丝6.3V/0.34A电压由稳压集成块LM7805提供。由于交流电整流后接上负电压一般为高压交流电压的1.2倍,故高压交流电压应不低于169÷1.2=140V,电流8.2mA×2=16.4mA。考虑到整流空载和负载后的电压变化以及稳压差、功率裕量的要求。变压器的次级的高压应取150V/30mA以上。低压为12V/0.5A。这时可选功率容量为20W 左右的变压器。如果没有合适的。可选两个功率为30W,次级输出为12V的变压器代用,接法如图2。其中一个按正常接用,另一个将12V的次级当初级,原220V的初级则变成次级输出。用两个变压器的这种接法虽然成本略高,但也有电源受市电干扰较小的好处。

本例所选的电源变压器次级输出是220V/30mA、 12V/1A。高压用晶体二极管D1整流,得到约310V的空载电压,滤波采用电容+扼流圈+电容的“∏”型方式,这种方式可大幅度减少直流波纹。前面第一个电容C3是220 uF/40V,第2个电容用100 uF/40V,接上负载电压在298V左右。扼流圈L的规格是50mA/8H,此时的电压高出169V一百多伏,可用电阻降低,也起到净化电源作用。滤波降压电阻R的取值为(298V-169V)/16.4mA=7.87kΩ。由于到扼流圈有几伏的压降, 因此可选取7.6kΩ 的电阻。该电阻属降压电阻,做功发热较大.其功率为(298V-169V)×16mA=1.2W。因此宜选功率在3W 左右的电阻。为了减少发热量。提高稳定性和滤波特性。可选1个3W5.1kΩ 和1 个3W2.5 kΩ 的电阻串联起来,两个电阻间并联有一个47 uF/400V 的滤波电容接地.加强滤波效果。灯丝用交流供电时。处理不当很容易入交流声。因此本机采用直流供电。12V/1A的交流电经D2整流。C7滤波后,用LM7805三端稳压集成块配合2个IN4148二极管稳压输出6.3V的电源,灯丝的一端要接地,这对降低噪声,提高信噪比有很大的帮助。 图3是6N11的管脚示意图,读者可参考。由于线路十分简单,可选用搭棚式焊接。制作时信号接线可用品质较好的纯铜漆包线,讲究的选用优质带屏蔽的芯线,阻容元件有条件者应检测后再焊接。左右声道所用元件参数相差不大时有利于音场和声像的准确再现。焊接时应切记走线距离最短,屏极元件和阴极栅极输入元件尽量不要接近,如接近时也应尽量使元件处于不互相平行的状态。注意的是须采用一点接往金属机壳(即本机的“地”)才有较好的信噪比。有条件可选用PCB板制作,这样看起来更美观。

焊接完成后,应检查元件焊接正确与否,无误后,可通电测量灯丝供电电压,应在6.3V左右。A点高压应在169~170V之间,这时可接上电子管试机。其它方面不必调整,只要元件良好、焊接正确,高压供电正常,本机就能正常工作。 6N11单管前级线路极其简单,制作成本低,效果也相当不错。若用料讲究.制作精益求精,其音质与更高级的前级放大器相比音质差异不大。未煲透的新机中频表现有些清淡,不过音色很中性,高频很飘逸,但低频有点薄,下潜不够好.声音有点硬。煲十几天后,低频能量和下潜有所改善,中频也厚实一些,声音的速度快,分析力好,细节丰富,音乐很有动感节奏,听蔡琴老歌时声音温柔纯正,娓娓动听。 本机的元件也可换用相同规格不同品牌的产品。由于元件少,可在一定的制作成本下尽量选用优质品以取得好的音质。如音量电位器用ALPS蓝色塑封品种,电阻可用美国AB碳阻或其它名牌金属电阻。国产大红袍电阻也是较好的选择。像国产6N11电子管可换进口的6DJ8、6922和ECC88、E88CC等多种,电容也有不同WIMA和SOLEN等其它品牌可选。有兴趣的朋友不妨换一换,看看声音有什么变化,相信你会从中得到动手的乐趣。
本文出自家电维修网: http://www.bjjdwx.com/wz/2008-11-23/798.html欢迎转载,转载请保留链接。- 刊登此文只为传递信息,并不表示赞同或者反对作者观点。
- 如果此内容给您造成了负面影响或者损失,本站不承担任何责任。
- 如果内容涉及版权问题,请及时与我们取得联系。

文章评论