家电维修网

 找回密码
 注册
搜索附件  

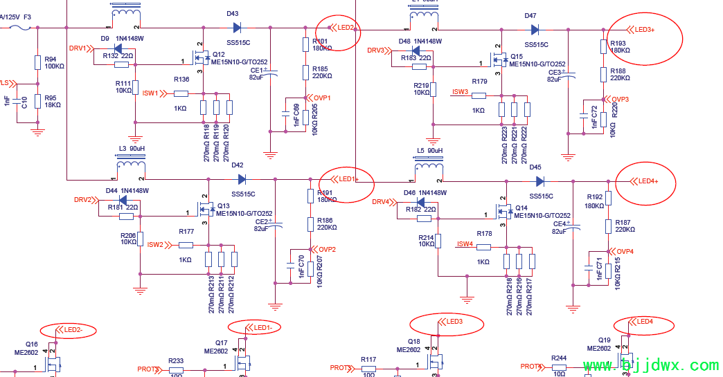
168P-L6L011-01原理图1.pdf

 

创维58E6000开机黑屏有声音,求助!大佬帮忙:
创维58E6000开机黑屏有声音,求助!大佬帮忙
55寸液晶电视,机主说刚开始亮度低,后来就完全黑屏了。
检查背光高压,4个正极对地都是50V,4个负极对地0V。
求助,这是这个电源板坏了吧?好多年没有修过电视机了,液晶的不懂。背光是4个灯管?电压正常是多少?
图纸也找不到。哪位有图贴一个。感谢!

QQ|门户地图|网站地图|家电维修|手机版|家电维修技术论坛 ( 蜀ICP备14030498号-16 川公网安备51102502000162号 )

GMT+8, 2026-3-19 14:44

Powered by Discuz! X3.4

© 2001-2023 Discuz! Team.

返回顶部