一款发烧级甲乙类功率放大器的设计
一、电路原理简介
1 主放大电路
图1为功率放大器的左声道放大电路。R1、C1组成低通滤波器,滤除混于音频信号中的高频干扰信号,R2为输入匹配电阻。来自音源或前级的音频信号由J1进入VT1-VT4四只场效应管组成的双差分输入电路。场效应管属电压控制器件,输入阻抗高,频率响应好,常见于一些发烧级线路中,同时,其漏-源耐压低,供电需经一些特殊处理。R4、R6、RP1、R7及R9组成直流电压钳位电路给四只输入级场效应管供电。经计算VT5、VT6和VT7、VT8基极电位分别为±45V×(R6+RP1×1/2)/(R4+R6+RP1×1/2)=±12.7V。四只场效应管漏极实际供电电压为12.7V-0.6V=12.1 V,保证场效应管工作在低电压状态。VT1和VT5(另VT2和VT6, VT3和VT7, VT4和VT8)组成共源共基电路(俗称沃尔曼电路),这种电路组态具有其他线路无可比拟的优点—频响宽、失真低、增益高、线性好。RP1调节四只输入级结型场效应管栅-源偏置电压,进而改变输入级工作电流。本电路将输入级电流设定在1.6mA,这样R3, R5, R8, R10上的直流电压降为1.5kΩ×1.6mA=2.4V。
VT9, VT10和VT12, VT13接成共射-共基组态构成电压放大级。VD1, R12及VD2支路为共基管VT10, VT12基极提供恒定工作电压。C4, CS并接于VD1, VD2两端消除稳压二极管造成的噪声干扰。R3, R8上的2.4V直流电压降作为VT9, VT13的基极偏置电压,将电压放大级工作电流钳位在(2.4V-0.6V) /300Ω=6mA。音频信号经VT9, VT13共射放大后由其集电极进入VT10, VT12组成的共基电路,并从两管的集电极输出,经R15, R16送入VT14, VT15组成的推动级电路。RP3调节输出级对称中点输出的直流电位.将该点电位控制在±5mV以内。VT11, VD3, R13及RP2构成推动级和功率输出级偏置电路,调节RP2可以改变推动级K214/J77两管栅极电位差,进而由R17, R18上的电压差改变输出级VT16, VT17的静态偏置状态。
本电路在设计时将推动级K214/J77两管栅极直流电压差设定在4.7 V ,推动级静态电流(K214/J77漏-源电流)为63mA。R17, R18上的直流压降合计为63mA×15Ω×2 ≈ 1.9V,此电压作为功率输出级VT16, VT17基极偏置电压,将A1943/C5200静态电流设定在82mA。R21、R22上的直流电压降各为82mA×0.22Ω=18mV。
C7, C8的作用是消除K214/J77引起的自激,L1, R23和C9构成扬声器感性负载的补偿网络。反馈网络R24, R25和C10将整机电压放大倍数设定在51倍(AVF=1+R24/R25 )。反馈引出点选在推动级对称中点,减小了扬声器感性负载对小信号输入级的影响,这也是现今比较流行的做法。

优秀的线路设计是出靓声的根本之道,这一点在进口功放中得到了很好的体现。本文介绍的这款线路最早见于一些进口的日本发烧级功放,几经本人改造最终成型,音质表现极其出众,现介绍给大家。
2.电源及保护电路简介
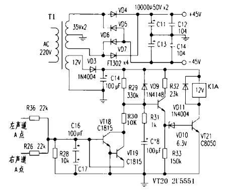
图2是本机的电源及保护电路,其中保护电路具有开机延时和主放大电路输出中点直流过压保护功能。刚开机时保护电路供电电压经R29,R31支路向C18充电,开始时VT20基极电位低不能导通,导致VD10, VT21截止,继电器K1不能吸合,常开触点断开了功率级与扬声器的连接,避免了开机浪涌电流对扬声器的冲击。随着C18充电电压的升高,VT20饱和导通,VD10, VT21也随之饱和导通,继电器K1吸合,接通扬声器正常放音。R29, R31和C18决定开机延时时间的长短。

当功率输出级中点出现正或负的超过安全工作电压时,C16,C17充电,充电电压达到±0.6V以上时,VT18或VT19导通,两管集电极突现低电压导致C18放电,VT20截止,引起VT21也截止,继电器K1释放,断开扬声器,起到保护作用。此过程中,由于C16, C17和C18容量较大,充放电时间较长,避免了保护电路对短暂超标电压的误动作。
二、制作要点
图3为其印制电路板图。所有元件应使用正品,RP1-RP3选用多圈精密可调电位器。成对出现的元件如R3, R5,R8, R10及VT5,VT6等需要精挑细选,将误差控制在最小范围内,这样成功才能有保障。
制作调试是依原理分块进行的。制作好输入级电路,将J1对地短路,并用100kΩ电阻将VT2, VT4栅极接地。调节RP1并测量R3, R5, R8和R10上的电压降,正常情况下应该为2.4V,出现误差较大的情况可能是输入级元件配对不良。接好电压放大级和输出级偏置电路,测量R14两端电压应为1.8V,调节RP2时VT10, VT12两管集电极电压差应能在一定范围内变化并将该电压调节到4.7V左右。
接下来,焊好推动级和反馈电路,用数字万用表直流电压挡分别测量R17, R18上的电压降,微调RP2,将该电压调节到0.95 V左右。调节RP3,将反馈引出点直流电压控制在±5mV以内。最后一步是制作功率输出级,微调RP2将R21, R22上的直流电压降锁定在18mV。再一次调节RP3,将功率输出级中点直流电压也调到±5mV以内,只有这样,在正常放音时,背景才能宁静,不影响音乐的重现。
三、整机性能评价
整机声场开阔,高音丝丝扣人,低音弹性十足,中音明亮甜美,表现出人意料。
实测指标如下:
通频带:5Hz-210kHz(-3dB)
转换速率:18V/1us
输出功率:30W×2(8Ω)
最大不失真输出功率:45W×2(8Ω)
- 刊登此文只为传递信息,并不表示赞同或者反对作者观点。
- 如果此内容给您造成了负面影响或者损失,本站不承担任何责任。
- 如果内容涉及版权问题,请及时与我们取得联系。

文章评论